Content
It is quite profitable to have a well on your site, but in order to take water from it, you will need any pump. Submersible and surface pumps are best suited for these purposes. To simplify the process of water intake, the water supply system uses automation for a borehole pump, which almost every owner can independently install.
The principle of operation and existing varieties of automation
It makes no sense to buy automation for surface pumps used only for watering the garden. You can turn it on yourself for a certain time, and then turn it off. But connecting a borehole pump to the water supply system of the whole house will not do without a smart device. Giving preference to one or another model of automation, you must first find out which protection system has already been installed by the manufacturer in the pump. Usually modern units are already equipped with protection against overheating and dry running. Sometimes a float is included. Based on these data, they begin to select the automation for the pump, which is presented to the consumer in 3 versions.
The simplest automation of the 1st generation
This protection is most often used for automated water supply. Automation consists of 3 devices:
-
The dry-running interlock will disconnect working unit without water, protecting it from overheating. Sometimes an additional float switch can be installed. It plays the same role, turning off the pump when the water level drops, preventing it from overheating in dry running. At first glance, the devices are primitive, but they effectively protect the engine.
-
Hydroaccumulator is an integral part of 1st generation automation. Sometimes this is inconvenient, but without it, automating the water supply will not work. The automatic accumulator of the submersible pump operates as a water accumulator. Inside there is a working mechanism - a membrane.
- Relay monitors the water pressure in the accumulator. A pressure gauge must be installed on it, allowing you to adjust the parameters of the relay contacts actuation.
It is easiest to install any pump with 1st generation automatic equipment, since there is no complex electrical circuit. The system works simply. When the water flow starts, the pressure in the accumulator decreases. Having reached the lower limit, the relay turns on the pump to pump a new portion of water into the tank. When the pressure in the accumulator reaches the upper limit, the relay turns off the unit. During operation, the cycle is repeated. Regulate the minimum and maximum pressure in the accumulator using a relay. In the device, the lower and upper operating limits are set, and the pressure gauge helps with this.
Electronic automation 2nd generation
The 2nd generation automatic control device is an electronic unit with a set of sensors.The latter are located on the pump itself, as well as inside the pipeline, and allow the system to operate without a hydraulic accumulator. The signal from the sensors is received by the electronic unit, where the operation of the system is controlled.
How an installed sensor can replace a hydraulic accumulator can be understood by the operation of the system. Water accumulates only in the pipeline where one of the sensors is installed. When the pressure drops, the sensor sends a signal to the control unit, which, in turn, turns on the pump. After the water pressure in the pipeline is restored according to the same scheme, there is a signal to turn off the unit.
Basic knowledge of electrical engineering is required to install such an automation. The principle of operation of the protection of the 1st and 2nd generation is practically the same - in terms of water pressure. However, the electronic unit with sensors is much more expensive, which does not make it popular among users. Automation also allows you to abandon the use of a hydraulic accumulator, although it often helps out in the event of a power outage. There is always a supply of water in the container.
Advanced Electronic Automation 3rd Generation
The most reliable and efficient is the 3rd generation automation. Its cost is quite high, but electricity is significantly saved due to the precise tuning of the engine operation. It is better to entrust the connection of such an automatic unit to a specialist. Automation of the 3rd generation 100% protects the motor from all kinds of breakdowns: overheating from dry running, burnout of windings during a voltage drop, etc.
As in the analogue of the 2nd generation, the automation works from sensors without a hydraulic accumulator. But the essence of its effective work lies in fine-tuning. The fact is that any pump motor, when turned on, pumps water at full power, which is not always required at a low flow rate. Automation of the 3rd generation turns on the engine to the power required for a certain amount of water intake and flow. This saves energy and extends the life of the unit.
Purpose of the pump control cabinet
Connecting the pump to the automation is not complete without installing an electrical cabinet. It is especially important in a water supply system powered by a submersible unit. All control, monitoring and fuses are placed inside the cabinet.
The automatic machines installed in the cabinet perform a smooth start of the engine. Easy access to the equipment allows you to adjust the frequency converter, measure the characteristics of the current at the terminals, and adjust the rotation speed of the pump shaft. If several wells with pumps are used, all control devices can be placed in one cabinet. The photo shows a typical layout of the equipment that might be in a cabinet.
The video tells about pump control:
"Aquarius" is the best solution for domestic water supply
The market offers the consumer a huge selection of pumping equipment. For a home water supply system, the best option is a submersible pump for a well and a well "Aquarius" from domestic manufacturers. The units have long proven themselves with high performance, long service life and high-quality performance. In addition to these advantages, the price of the product is several times lower than that of imported counterparts with similar characteristics.
The submersible pump operates under water. It is often undesirable to get the unit out of there. "Aquarius", like all submersible analogs, is made in the form of an elongated capsule. The body is made of stainless steel. There are 2 loops on top for fixing the safety cable. In the center there is a branch pipe for fixing the supply pipe. The power cable enters the housing through a sealed connection. There is an electric motor inside the housing, on the shaft of which impellers are mounted in a separate working chamber.According to the design and method of water intake, "Aquarius" refers to centrifugal units.
Outperforms the surface mounted submersible well pump in ease of start-up. It is enough to apply power, and the blades will immediately begin to capture water, supplying it to the system. To start the surface pump, water will have to be pumped through the filler hole into the intake pipe and the working chamber with the impeller. Pumps "Aquarius" of different power and dimensions are produced. In everyday life, models with a diameter of 110–150 mm are used, depending on the section of the well casing.
The video tells how to choose a pump and what models there are:
Installing a submersible pump and connecting it to automation
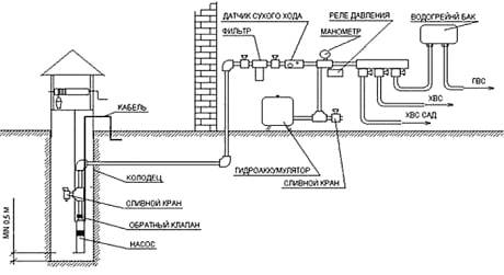
The wiring diagram of the submersible unit depends on what kind of automation is used for the pump, and it is usually reflected in the operating manual. For example, let's consider the option of assembling a circuit with class 1 automation, powered by a hydraulic accumulator.
These videos tell you step by step about installing a submersible pump:
Work begins with piping the accumulator. According to the scheme, equipment is connected to it in turn. All threaded connections are sealed with fumulent. In the photo you can see the order of assembly.
The "American" is screwed onto the hydraulic accumulator thread first. This detachable connection will be useful in the future for the maintenance of the water accumulator, often associated with the replacement of the rubber membrane. A bronze adapter with threaded branches is screwed onto the free thread of the American woman. A pressure gauge and a pressure switch are screwed into them. Next, one end of the PVC supply pipe is attached using a fitting-adapter to the end of the bronze adapter on the accumulator. The other end of the pipe is fixed with a fitting to the pump nozzle.
The supply pipe with the pump is laid on a flat area. A safety cable with a length of about 3 m is attached to the loops on the unit body. A cable with a cable is fixed to the pipe with a step of 1.5–2 m with plastic clamps. The free end of the cable is fixed near the well casing. Now it remains to lower the pump into the well, and pull the safety rope. The casing is closed with a protective cap to prevent well clogging.
When everything is ready, the cable is connected to the relay and led to the electrical control cabinet. After the first start-up, the pump will immediately start pumping water into the hydraulic tank. At this stage, you must immediately open the water tap to bleed the air.
When the water begins to flow evenly without air impurities, the tap is closed and the pressure gauge is looked at. Usually, the relay is already adjusted to the upper water pressure parameter - 2.8 atm., And the lower limit - 1.5 atm. If the pressure gauge shows other data, the relay must be adjusted with the screws inside the housing.
Installation diagram of a surface pump with automation
The assembly diagram of a system with a surface pump has several distinctive nuances. The entire chain of automation is recruited in the same way as for a submersible pump. But since the unit is installed near the well, a PVC water intake pipe with a diameter of 25–35 mm is connected to its entrance. A check valve is attached to its second end using a fitting, and then lowered into the well. The length of the pipe is selected so that the check valve is immersed in water to a depth of about 1 m, otherwise the pump will trap air.
Before starting the engine for the first time, water must be poured through the filler hole to fill the intake pipe and the pump working chamber. If all connections are tight, after switching on the pump will immediately start pumping water.
The well, equipped with an automatic water supply system, will create the comfort of living in a private house and ensure timely watering of the personal plot.












Thank you for a very informative article, diagram, phased connection, video editing. In general !!!